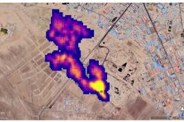
سیاسی و اجتماعی زبالهسوز شش هزار تنی زاکانی بلای جان تهران میشود شهردار تهران قرارداد احداث یک زبالهسوز شش هزار تنی را با چینیها امضا کرد و آن را «تحول بزرگ» خواند در جستجوی منبع مرموز بوی بد تهران میراث زاکانی برای تهران؛ پایتخت با بوی نامطبوع محاصره میشود سازمان حفاظت محیط زیست: وجود گاز متان در مجتمع آرادکوه را نمیتوان حاشا کرد