وقتی رسانهها گزارش ناسا درباره انتشار گاز متان در ۵۰ نقطه جهان را مخابره کردند، بلافاصله مدیران ارشد شهری (شهرداری و شورای شهر) در تهران، برای تکذیب و انکار آن به تکاپو افتادند. ضعف و فساد سیستم مدیریت در پایتخت بود که از راه دور نمایان شده بود. تودهای ابرمانند از متان به طول تقریبی پنج کیلومتر بر فراز منطقهای در جنوب تهران، پرسشهایی برای هر ایرانی - و حتی هر غیرایرانی نگران کره زمین- پیش میآورد: چه اتفاقی زیر پوست پایتخت ایران در جریان است که مردم باید از آن بیاطلاع بمانند؟ گزارش ناسا حاوی چه اطلاعاتی است؟ و اصلا متان چرا و چگونه تولید میشود و چه اثری بر زندگی ما دارد؟
انتشار متان در ایران: برگ زرینی دیگر
گاز متان که از کربن و هیدروژن تشکیل میشود، از موثرترین گازهای گلخانهای در گرمتر کردن کره زمین است. اما ماجرا به همین سادگی نیست. گاز متان ۳۵ برابر بیش از دیاکسید کربن - که شاخص گازهای گلخانهای در نظر گرفته میشود- توانایی گرمتر کردن زمین دارد.
افزون بر این، به نوشته ناسا، قابلیت نگهداشت گرما در توده گاز متان، حدود ۸۰ برابر دیاکسیدکربن است. خلاصه اینکه متان بهمراتب بیش از دیاکسید کربن میتواند باعث گرمتر شدن کره زمین شود. براساس گزارش هیئت بیندولتی تغییرات اقلیمی (معروف به IPCC)، امروزغلظت متان در جو بیش از هر زمان دیگری طی ۸۰۰ هزار سال گذشته است و نقش ۳۰ درصدی در گرمایش جهانی دارد.
بعید است که دیگر کسی عواقب گرمتر شدن زمین را نداند: آبشدن یخهای قطب، بالا آمدن سطح دریاها، زیر آب رفتن شماری از جزایر و سواحل، به هم خوردن رفتارهای جوی طبیعت، مانند کاهش بارندگی وافزایش تبخیر، تغییر الگوهای بارش، تشدید طوفانها و سیلابهای ویرانگر، نابودی زیستگاهها، بروز و ظهور میکروبها، ویروسها و بیماریهای جدید و… شماری از این پیامدها است.
گاز متان کجا بیشتر تولید میشود؟ در صنایع نفتوگاز، مصرف سوختهای فسیلی، صنایع کشاورزی ودامداریهای بزرگ صنعتی، و نیز مراکز دفن. چندی پیش آژانس بینالمللی انرژی اعلام کرد که انتشار گاز متان ۷۰ درصد بیش از ارقام رسمی است که دولتها اعلام کردهاند؛ به این دلیل که دولتهای جهان مقادیر چشمگیری از گاز متان منتشرشده در جو را که حاصل تولید انرژی است، جزو آمار حساب نکردهاند. اما درایران اوضاع چگونه است؟
هرچند از نظر توسعه و تولیدات صنعتی، ایران جایگاه رفیعی بین کشورهای جهان ندارد، طی سالهای اخیردر تولید گازهای گرمکننده کره زمین یا همان گازهای گلخانهای، همواره جزو ۱۰ کشور برتر بوده است. درسال ۲۰۲۱ میلادی، ایران با تولید حدود هفتونیم میلیون تن گاز متان، بین ۱۰ کشور جهان به مقام هشتم رسید. این آمار را پروژه «ردیاب جهانی متان» وابسته به آژانس بیناللملی انرژی، منتشر کرده است.
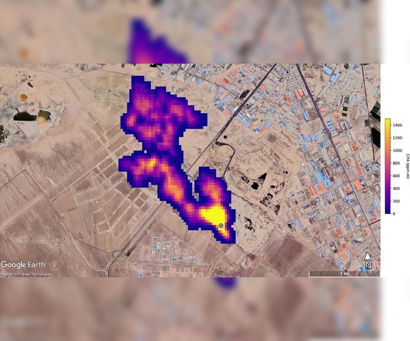
با این همه، گزارش ناسا از تودهای ابرمانند به طول پنج کیلومتر بالای مجتمع دفن زباله آرادکوه در جنوب تهران، دور از انتظار بود.
انکار مکرر واقعیت: حربهای همیشگی
مدیران ارشد شهری در تهران، نظیر رئیس شورای شهر و شهردار، گزارش ناسا را رد کردند؛ شاید به این امید که بار دیگر بتوانند همچون گذشته، بر فساد و ناتوانی خود سرپوش بگذارند. غافل از اینکه در زمانه فراگیری رسانههای اجتماعی و دسترسی به اطلاعات، نمیتوان با اتکا به این روشهای پوسیده، خط بطلانی کشید بر گزارشهای علمی.
بر اساس برآورد ناسا، در این مجتمع دفن زباله، هر ساعت نهونیم تن متان تولید میشود. همین گزارش به تنهایی کافی است برای درک یک نکته فرامتنی: مدیریت فاسد جمهوری اسلامی ایران، بلای جان ایرانیان وجهانیان است. اگر کمکاری و بهاصطلاح سوءمدیریت فقط یکی دو مورد بود، میشد امیدوار بود که با تغییرمدیریت یا تغییر نگرش، وضعیت هم تغییر کند. اما در «نظام مقدس»، خانه از پایبست ویران است. مهدی چمران، رئیس شورای شهر، علیرضا زاکانی، شهردار تهران، و حتی امین بابایی، بخشدار کهریزک، و مهدی عزیزی، مدیرعامل سازمان مدیریت پسماند، توده گاز متان در جنوب تهران را انکار کردند تا فساد وناکارآمدی آنها و پیشینیان آنان در مدیریت پسماند (یا همان زباله) کمتر زیر ذرهبین افکار عمومی قرار گیرد.
مدیریت پسماند نهتنها در تهران، که در همه ایران ناکارآمد است؛ چه در شمال کشور باشد که رودها ودرههای بسیاری مملو از زباله است، چه در سواحل خلیج فارس، چه در بندرعباس و بوشهر، و چه در تبریز ومشهد. تقریبا هیچ شهر و استانی از این نابسامانی آغشته به فساد در امان نمانده است. و ای کاش موضوع به بوی تعفن و مناظر تهوعآور ختم میشد. سلامتی مردم، حتی تا چندین نسل، با تهدیدی جدی روبهرو است. شاید برای همین بود که مدیران شهری از صدر تا ذیل، اگر مقابل دوربین یا میکروفن رسانهها قرار گرفتند، کوشیدند مسئله را به گونهای رفع و رجوع کنند که افکار عمومی بیشتر به دروغگویی رقتانگیز آنان معطوف شود تا وضعیت نگرانکننده زباله در پایتخت.
Read More
This section contains relevant reference points, placed in (Inner related node field)
درباره میزان تولید پسماند در تهران، آمارها پراکنده است و متفاوت. خبرگزاریها و روزنامهها (از جمله تجارتنیوز، ایرنا و ایسنا) معمولا به نقل از مقامهای مسئول، سرانه تولید زباله را در تهران و ایران حتی تا سه برابر متوسط جهانی نیز اعلام کردهاند. حتی بر اساس بدبینانهترین آمار، این ادعا با واقعیت تطابق ندارد. بانک جهانی، سرانه تولید زباله در سراسر جهان را ۷۴۰ گرم در روز برآورد کرده است. آماری در دست نیست که نشان دهد سرانه تولید زباله در ایران بیش از دو کیلو و ۲۰۰ گرم است. آمارهای جدید در دسترس، از کاهش ۱۵ درصدی تولید زباله در تهران حکایت دارند: طی سه سال منتهی به ۱۳۹۹، تولید روزانه زباله پایتختنشینان از ۹۰۰ گرم به ۷۶۰ گرم رسیده است. اگر این برآورد دقیق باشد، در دل خود یک پیام روشن دارد: کاهش توان خرید مردم. با توجه به وضعیت اسفناک اقتصادی طی دو سال گذشته، بعید نیست سرانه تولید زباله از ۷۶۰ گرم در روز نیز کاهش یافته باشد. البته برخی از مدیران شهرداری، نظیر مدیرعامل سابق سازمان مدیریت پسماند، دلیل این کاهش تولید زباله را نه شرایط اقتصادی، که تلاشهای خود در زمینه«فرهنگسازی» میدانند.
گورستان زبالههای پایتخت: ۶۶ سال خدمت و پایداری
با یکجانشینی و افزایش جمعیت، جمعآوری زباله و پاکسازی مناطق مسکونی نیز اولویت یافت. در تهران، از زمان تشکیل «بلدیه» (یا شهرداری) در ۱۲۸۶ خورشیدی تا امروز، جمعآوری و دفع مواد زائد جامد، از مشکلات اساسی پایتختنشینان بوده است؛ چه زمانی که زبالهها را بار گاری میکردند و با اسب و قاطر به بیرون شهر میبردند، چه امروز که با خودروها و کامیونهای مخصوص حمل زباله آنها را جمع میکنند و به خارج شهر انتقال میدهند. از ۱۳۳۵، تهران دارای دو مرکز دفن زباله شد؛ یکی در آبعلی در شرق، و دیگری در کهریزک در جنوب، که بعدتر نامش را به «مرکز دفن زباله آرادکوه» تغییر دادند. از سال ۱۳۶۸، اولی مرکزی شد برای تخلیه نخالههای ساختمانی، و دومی همچنان و تا امروز محلی است برای تخلیه زبالههای شهری. نخستین کارخانه کمپوست برای تبدیل مواد آلی تجزیهشدنی (مثل باقیمانده خوراکیها) به کود، با ظرفیت پذیرش پنج هزار تن در روز، در سال ۱۳۵۱ کار خود را آغاز کرد. پس از انقلاب ۵۷، با افزایش جمعیت تهران و ناکارآمدی مدیران انقلابی، کلاف سردرگم و پیچیده مدیریت مواد زائد جامد، چند بار گره کورخورد. هیچیک از اقدامها و نهادها، ازجمله قانون مدیریت پسماندها، طرحهای گاه رونویسیشده از روی دست هم، تشکیل دفتر پسماند در سازمان محیط زیست، تشکیل سازمان بازیافت و تبدیل مواد (که بعدتر شد «سازمان مدیریت پسماند شهرداری تهران»)، نتوانستند معضل زباله را حل کنند و در بهترین حالت، تا اندازهای از تشدید وخامت اوضاع جلوگیری کردند.
آرادکوه، محل دفن زباله تهران، که ناسا آن را یکی از کانونهای مهم گاز متان تشخیص داده است، شصتوششمین سال خود را در حالی پشت سر میگذارد که نامش جهانی شده است؛ عرصهای به وسعت هزار و ۴۰۰ هکتار در کیلومتر ۲۳ جاده قدیم تهران-قم و جنوب شهر کهریزک، از شهرهای شهرستان ری در استان تهران.
توجه به تولید کمتر زباله از یک سو و از سوی دیگر، تفکیک زباله در مبدا با مشارکت مردم، میتواند به کاهش میزان ورود پسماندها به مراکز دفن بینجامد. اما در زمانهای که مردم با مشکلات معیشتی بیشمار دستبهگریباناند و مهمتر از آن، با نظامی سراپا فاسد در جدالاند، نمیتوان از آنان انتظار همراهی وهمکاری داشت. اما میتوان انتظار داشت که مسئولان نظام در برابر دوربینها ظاهر شوند و کمافیالسابق، واقعیتها را تکذیب کنند.

